Купить частотный преобразователь Instart SSI-90/180-04
Преобразователи частоты серии SSI от INSTART представляют собой инновационные устройства, разработанные в соответствии с современными стандартами российской промышленности. Эта серия предназначена для эффективного регулирования скорости и момента, а также контроля и защиты трехфазных асинхронных электродвигателей с мощностью от 0.4 до 700 кВт.
Преобразователь частоты INSTART серии SSI обладает следующими характеристиками:
Высокая производительность:
- Работа в двух режимах.
- Быстрое установление момента при переменной нагрузке.
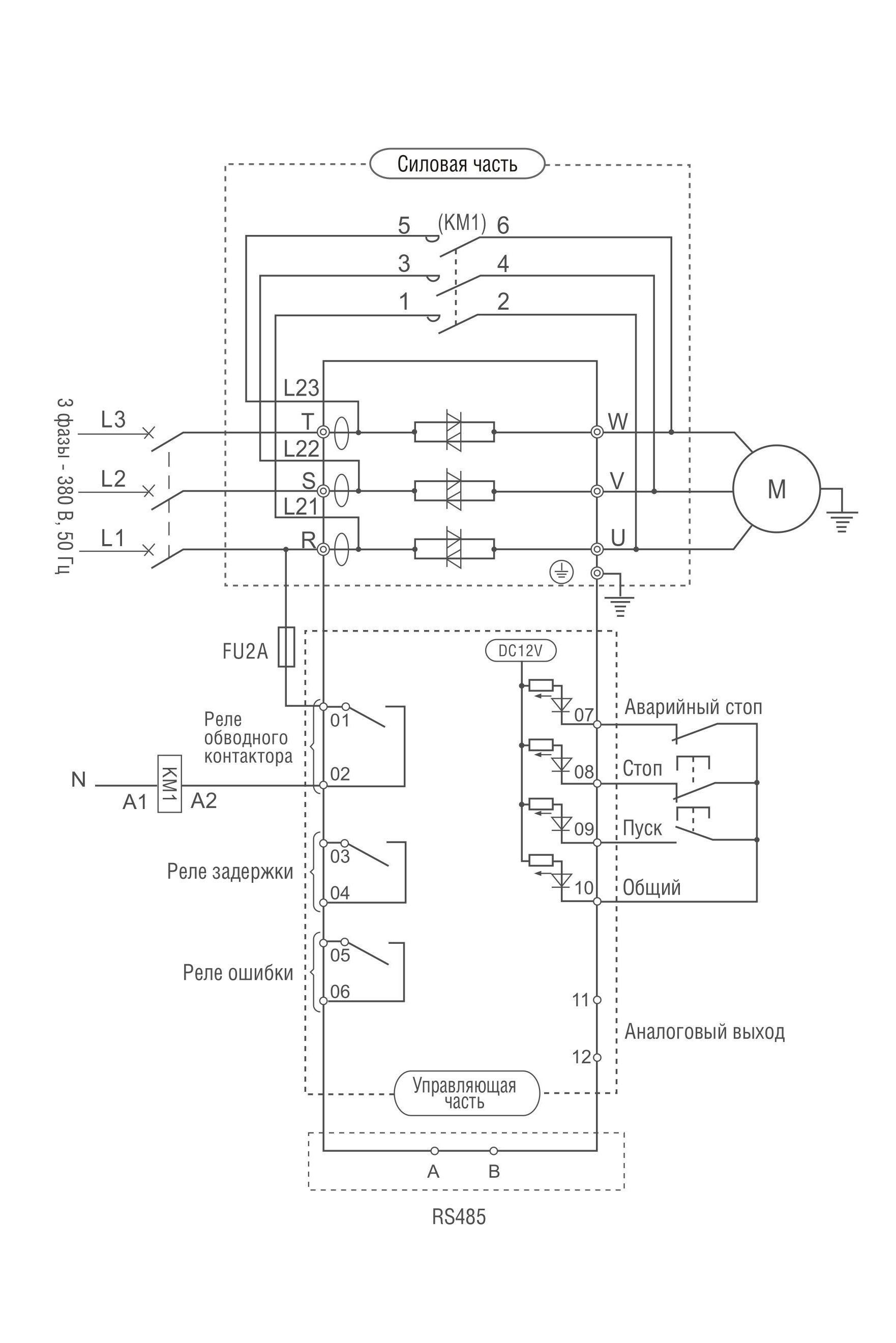
- Подключение датчика защиты PTC.
- Управление группой до 5 насосов.
- Подключение энкодера.
- Высокий пусковой момент при низких оборотах двигателя.
- Встроенные часы реального времени.
Широкий набор функций:
- Встроенное ПИД-регулирование.
- Встроенные таймеры.
- Встроенное виртуальное реле задержки времени.
- Ограничитель момента.
- Протоколы передачи данных.
- Встроенный ПЛК.
- Ограничитель тока.
- Автоматический регулятор напряжения.
Основная функция устройства – регулирование скорости и момента электродвигателя. Применение векторного управления асинхронными двигателями с диапазоном мощности от 0.4 кВт до 700 кВт подходит для различных областей, таких как насосы, станки, вентиляторы, конвейеры и многие другие.
Удобство в эксплуатации:
- Заводские предустановки для стандартных применений.
- "Функция резервного копирования параметров".
- Программное обеспечение.
- Выбор протоколов передачи данных
- Полный набор энкодерных плат.
- Съемная панель с доступной структурой меню.
Использование преобразователя частоты серии SSI от INSTART позволяет снизить затраты на электроэнергию путем эффективного управления скоростью двигателя, повысить качество производства благодаря улучшенному управлению процессом и продлить срок службы оборудования.
Область применения:
Благодаря разнообразию модельного ряда с различными мощностями и вариантами оснащения, преобразователи частоты серии SSI идеально подходят для широкого спектра промышленных решений. Продукция INSTART успешно зарекомендовала себя в различных отраслях промышленности, включая сельское хозяйство, строительную промышленность, пищевую промышленность, текстильную промышленность, полиграфическую промышленность, транспорт, обрабатывающую промышленность, автоматизацию зданий и другие.
В нашем каталоге можно ознакомиться с полным ассортиментом частотных преобразователей.